
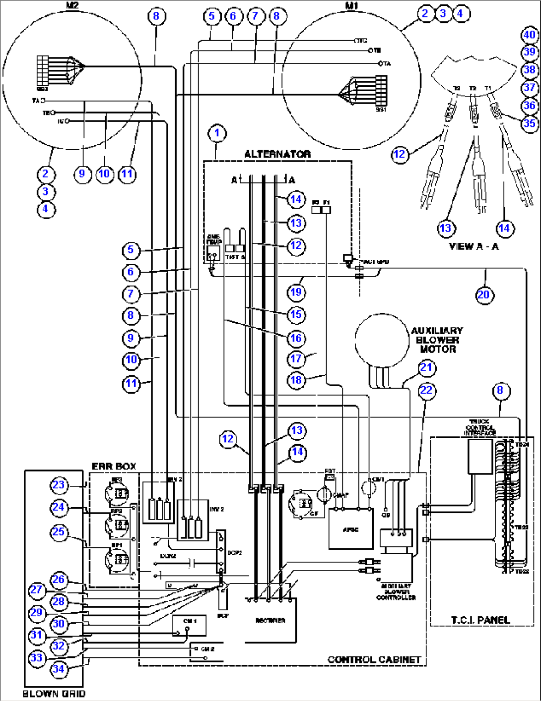
| Item | Part No. | Part Name | Qty | Serial No. |
| 1 | PC0154 | ALTERNATOR/BLOWER ASSEMBLY | ||
| 2 | PC0667 | WHEEL, MOTORIZED (GDY-85-B5) (SEE INDEX) | ||
| 3 | VN3275 | CAPSCREW - 1 1/4" - 7NC X 5 1/2" - G8 | ||
| 4 | EF3368 | FLAT WASHER - 1 1/4" (HARDENED) | ||
| 5 | CH3178 | CABLE - 7M1A | ||
| 6 | CH3179 | CABLE - 7M1B | ||
| 7 | CH3180 | CABLE - 7M1C | ||
| 8 | ED7270 | HARNESS, G.E. | ||
| 9 | CH3183 | CABLE - 7M2C | ||
| 10 | CH3182 | CABLE - 7M2B | ||
| 11 | CH3181 | CABLE - 7M2A | ||
| 12 | EG9604 | CABLE ASSEMBLY - T3 | ||
| 13 | EG9604 | CABLE ASSEMBLY - T2 | ||
| 14 | EG9604 | CABLE ASSEMBLY - T1 | ||
| 15 | CH2206 | CABLE - 71J | ||
| 16 | CH2207 | CABLE - 74D | ||
| 17 | CH2201 | CABLE - 74 | ||
| 18 | CH2205 | CABLE - 74AA | ||
| 19 | EG6569 | HARNESS, ENGINE INTERNAL | ||
| 20 | EG7726 | HARNESS, ENGINE TO INTERFACE CABINET | ||
| 21 | EF4613 | HARNESS AUX BLOWER POWER | ||
| 22 | PC0540 | CONTROL CABINET ASSEMBLY | ||
| 23 | CH3612 | CABLE - RP3F | ||
| 24 | CH3611 | CABLE - RP2F | ||
| 25 | CH3610 | CABLE - RP1F | ||
| 26 | CH3603 | CABLE - DCP03 | ||
| 27 | CH3604 | CABLE - DCP04 | ||
| 28 | CH3605 | CABLE - DCP05 | ||
| 29 | CH3606 | CABLE - DCP06 | ||
| 30 | CH3607 | CABLE - DCP07 | ||
| 31 | CH3601 | CABLE - CMIGRN | ||
| 32 | CH2408 | CABLE - CMIGRP | ||
| 33 | CH3602 | CABLE - CM2GRN | ||
| 34 | CH2409 | CABLE - CM2GRP | ||
| 35 | PB0044 | SLEEVE | ||
| 36 | DC4979 | CLAMP | ||
| 37 | VC8762 | CAPSCREW - 3/8" - 16NC X 1 1/2" (ZINC COATED) | ||
| 38 | TR4436 | FLAT WASHER - 3/8" | ||
| 39 | TC1231 | LOCKWASHER - 3/8" | ||
| 40 | TC1233 | NUT - 3/8" |
