
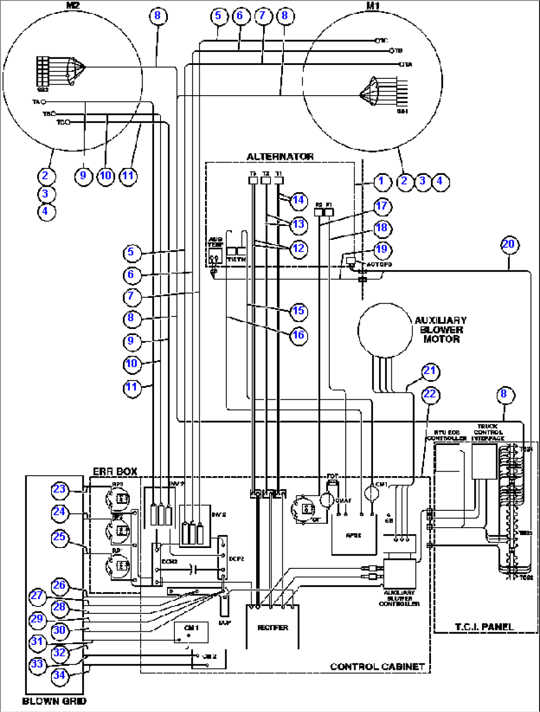
| Item | Part No. | Part Name | Qty | Serial No. |
| 1 | PB8990 | ALTERNATOR/BLOWER ASSM | ||
| 2 | PB9900 | WHEEL, MOTORIZED (GDY-85-B1) | ||
| 3 | VN3275 | CAPSCREW - 1 1/4" - 7NC X 5 1/2" - G8 | ||
| 4 | EF3368 | FLAT WASHER - 1 1/4" (HARDENED) | ||
| 5 | CH3178 | CABLE - 7M1A | ||
| 6 | CH3179 | CABLE - 7M1B | ||
| 7 | CH3180 | CABLE - 7M1C | ||
| 8 | ED7270 | HARNESS, G.E. | ||
| 9 | CH3183 | CABLE - 7M2C | ||
| 10 | CH3182 | CABLE - 7M2B | ||
| 11 | CH3181 | CABLE - 7M2A | ||
| 12 | CH2101 | CABLE - T3 | ||
| 13 | CH2102 | CABLE - T2 | ||
| 14 | CH2103 | CABLE - T3 | ||
| 15 | CH2203 | CABLE - 71J | ||
| 16 | CH2204 | CABLE - 74D | ||
| 17 | CH2201 | CABLE - 74 | ||
| 18 | CH2202 | CABLE - 74AA | ||
| 19 | EF9773 | HARNESS, ENGINE INTERNAL | ||
| 20 | EF9769 | HARNESS, LEFT FRAME RAIL | ||
| 21 | EF4613 | HARNESS AUX BLOWER POWER | ||
| 22 | PB8989 | ASSM, CONTROL CABINET | ||
| 23 | CH3612 | CABLE - RP3F | ||
| 24 | CH3611 | CABLE - RP2F | ||
| 25 | CH3610 | CABLE - RP1F | ||
| 26 | CH3603 | CABLE - DCP03 | ||
| 27 | CH3604 | CABLE - DCP04 | ||
| 28 | CH3605 | CABLE - DCP05 | ||
| 29 | CH3606 | CABLE - DCP06 | ||
| 30 | CH3607 | CABLE - DCP07 | ||
| 31 | CH3601 | CABLE - CMIGRN | ||
| 32 | CH2408 | CABLE - CMIGRP | ||
| 33 | CH3602 | CABLE - CM2GRN | ||
| 34 | CH2409 | CABLE - CM2GRP |
